全球丁二烯供需与贸易格局分析
张晓珍 07月25日
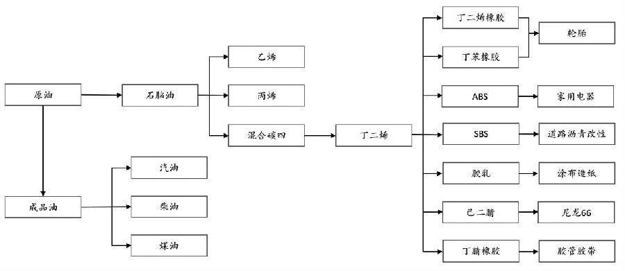
丁二烯是一种重要的石油化工原料,被广泛应用于合成橡胶、塑料等行业的生产,由于全球首个合成橡胶期货及期权已在上海期货交易所正式挂牌交易,因此,研究全球丁二烯的供需与贸易情况对合成橡胶产业链的研究有重要意义。本文在分析全球丁二烯的供应、消费以及贸易情况的过程中,发现全球丁二烯的产能以及消费量均维持低增速增长,且全球丁二烯贸易流向将根据不同地区产能扩张的速度而改变。当前中国依然是全球最大的丁二烯生产国与消费国,产能的迅猛扩张使得丁二烯自给率明显提升,但与此同时,在需求增长的拉动下,进口量仍维持相对高位。 丁二烯,学名1,3-丁二烯,是一种具有微弱芳香气味的无色气体,不溶于水,但易溶于苯、甲苯、汽油,微溶于醇和醚。另外,丁二烯化学性质活泼,易发生聚合反应,因此在丁二烯运输和贮存的过程中需加入适量的阻聚剂以防止自动聚合。由于丁二烯属于共轭二烯烃,除了能进行加成、环化、聚合反应,还能与多种化合物共聚制造多种有机化工产品,因此,作为重要的石油化工原料,被广泛应用于合成橡胶、合成树脂等行业的生产。 [产业链] 从上游来看,丁二烯的生产工艺主要有两种:一是丁烯氧化脱氢法,该工艺路线目前仅少数丁烷、丁烯资源丰富的国家采用;二是碳四抽提法,这种工艺的原料是乙烯裂解装置中副产的混合碳四,该工艺成本远低于丁烯氧化脱氢法,因此,是目前全球制取丁二烯的主流工艺。 从下游来看,丁二烯主要用于生产合成橡胶、树脂、己二腈以及合成胶乳等,其中,根据卓创资讯的统计数据,2023年合成橡胶、ABS与己二腈约占全球丁二烯消费量的73%。
图为丁二烯产业链关系 [供应格局] 2014—2023年,随着全球乙烯产能的不断扩张以及合成橡胶、塑料等工业的不断发展,全球丁二烯产能稳步增长,从1443.6万吨增加到1832.7万吨,年均复合增长率为2.4%,产能增量主要来自亚洲与欧洲。丁二烯产能维持低增速的一个重要原因是全球丁二烯的主流生产工艺是碳四抽提法,即丁二烯是作为乙烯裂解装置中的一个副产品。根据乙烯装置进料的不同,丁二烯收率也会不同——当乙烯原料从石脑油转为更轻质的低碳烷烃乙烷、丙烷等,则丁二烯收率会降低,例如分别采用石脑油和乙烷裂解,丁二烯收率分别为4.5%和1.81%。此外,全球乙烯生产原料轻质化趋势明显,这意味着未来丁二烯产能扩张仍将维持低增速。 从全球丁二烯供应分布来看,数据显示,2023年全球丁二烯产能占比的前三位为亚洲、欧洲、美洲,占比分别为62%、19%、15%。具体分区域来看:亚洲丁二烯产能主要集中在中国、韩国与日本,三者产能之和约占亚洲总产能的80%,而这三个国家的电子、汽车等制造业都相当发达,因此带动合成橡胶、塑料等需求的提升,进而对丁二烯的需求较高,推动丁二烯产能的扩张。尤其是在民营大炼化和多套炼化一体化项目建成的背景下,中国丁二烯产能稳居世界第一。 欧洲丁二烯产能主要集中在德国、俄罗斯、法国和荷兰,与欧洲乙烯主产国的分布一致。此外,自2022年俄乌冲突导致欧洲能源危机以来,由于欧洲炼化装置投放较早,设备落后问题突出,同时,亚洲、中东等地区的新装置在成本控制和规模化方面优势明显,叠加能源成本飙升,至今欧洲已有多套裂解装置永久性关停,如2024年4月,因财务亏损和缺乏竞争力,两大石化巨头SABIC和埃克森美孚宣布关闭各自位于荷兰和法国的裂解装置,共涉及乙烯总产能接近百万吨。 美洲的丁二烯产能则主要集中在美国,这是由于美国除了有着丰富的油气资源,炼化行业的发展处于全球领先地位,且乙烯产能位居世界前列,还拥有发达的汽车工业。页岩气革命使得美国成为世界第一大天然气与乙烷生产国,采用乙烷作为乙烯裂解装置的原料,不仅会使得乙烯的收率明显高于采用石脑油裂解,而且也提升了乙烯裂解装置的经济性。基于效益的考虑,近年来美国新建的乙烯裂解装置的进料主要采用乙烷,然而在采用乙烷裂解的装置里,乙烯以外的烯烃收率将会明显降低,丁二烯也不例外。同时由于采用重质原料的美国裂解装置效益不佳,导致部分这类装置关停,因此,近年来美国丁二烯产能呈现下降趋势。
图为2014—2023年全球丁二烯产能情况(单位:万吨)
图为2023年全球丁二烯产能区域分布 [消费变化] 与全球丁二烯产能扩张的低增速类似,Bloomberg的数据显示,全球丁二烯消费量的增长也维持低增速,2012—2021年期间的年均复合增长率为1.85%。根据卓创资讯的数据,2023年全球丁二烯消费区域主要集中在亚洲、欧洲与北美。其中,东北亚、西欧与北美地区的消费量约占全球消费量的85%,表明丁二烯的主要消费地基本与主产地重合。 长期以来,东北亚是全球丁二烯需求最大的地区,而东北亚的需求分布主要集中在中国、韩国、日本等。其中,中国是近十年全球丁二烯最大的消费国,年均消费增速达6.08%,明显高于全球消费增速。尤其是在丁二烯橡胶与ABS产量快速提升的情况下,2022—2023年中国丁二烯消费增速在10%以上。此外,2023年随着英威达以及天辰齐翔的己二腈装置投产,己二腈约占国内丁二烯下游的4.64%。 从消费领域来看,全球丁二烯的消费以合成橡胶、树脂、合成胶乳与己二腈等领域为主,2023年这四大消费领域约占丁二烯总消费量的80%。其中,合成橡胶中的丁二烯橡胶与丁苯橡胶,是丁二烯消费量排名的前两位,两者均主要用于轮胎制造,是轮胎生产中不可或缺的原材料。
图为2012—2021年全球丁二烯消费情况(单位:万吨)
图为2021年全球丁二烯下游消费占比 在丁二烯的消费领域,中国与全球存在异同点:相同的是,中国丁二烯主要下游为丁二烯橡胶、丁苯橡胶、ABS与SBS,因为中国是全球轮胎的第一大生产国、消费国与出口国,对合成橡胶有着巨大的需求。不同的是,己二腈不是中国丁二烯的主要下游之一,但预计己二腈将会成为未来中国丁二烯的消费增长点。当前己二腈的生产工艺路线有丁二烯法、丙烯腈电解二聚法和己二酸催化氨化法等,其中,丁二烯法的原料成本与能耗相对较低,工艺路线短,且产品质量与收率相对较高,因此,丁二烯法是全球己二腈的主流生产工艺。丁二烯法己二腈工艺技术长期被欧美国家所垄断,直到2022年,这种工艺技术才实现国产化,未来国内多套己二腈装置(丁二烯法)有投产计划。
图为2023年中国丁二烯下游消费占比 [贸易流向] 2023年,从全球丁二烯贸易流向来看,欧洲和中东地区仍然是丁二烯的净流出地区,亚洲和北美则是丁二烯的净流入地区。欧洲丁二烯主要出口至北美及亚洲地区,中东丁二烯主要出口到亚洲地区。从亚洲地区自身来看,东南亚国家多数为丁二烯净出口国,主要出口至东北亚,但随着东北亚地区丁二烯产能的持续扩张(特别是中国),贸易流向将产生一定变化。 在丁二烯进口量较高的国家中,本文重点分析美国、韩国以及中国。根据隆众资讯统计的数据,2019—2023年,美国、韩国与中国丁二烯进口量合计分别为113.48万吨、173.67万吨与159.33万吨;进口趋势方面,中美两国整体趋势未见明显下滑,而韩国则呈现出明显的下降趋势。 美国、韩国以及中国在丁二烯需求上有一个共同点,即拥有发达的轮胎与汽车制造业,需要大量的丁二烯以满足合成橡胶的生产,但它们在丁二烯供应格局上的表现却各不相同:首先,美国乙烯裂解装置的进料以乙烷等轻烃为主,使得混合碳四资源不足和丁二烯收率不高,因此需要依赖北美与欧洲的丁二烯供应。2023年,美国丁二烯前五大进口来源地为加拿大、巴西、荷兰、比利时和德国,共占美国丁二烯进口的90%。 其次,尽管韩国乙烯裂解装置的原料以石脑油为主,但受限于乙烯产能不高,韩国丁二烯长期供应不足,2023年进口来源地主要集中在亚洲;同时由于欧亚丁二烯套利窗口开启,部分进口货源来自荷兰。此外,上文提及近五年韩国丁二烯进口量呈现下滑趋势,这是韩国的丁二烯产能持续扩张导致的。 最后,近年来随着中国多个炼化一体化项目投产,丁二烯产能迅猛扩张,产品自给率提升明显,但同时丁二烯橡胶与ABS等行业的发展增速亦较高,因此,2019—2023年中国丁二烯进口呈现先抑后扬的趋势,未有明显下滑。
图为2012—2021年全球丁二烯净出口情况(单位:万吨) (责任编辑:admin) |








